在DCS系统选型的时候大家都比较关注DCS系统的可靠性,DCS系统生产厂家也在努力提高系统的抗干扰能力,以保证控制系统的可靠性。大家对昌晖仪表来看看DCS系统在使用过程中所受到的干扰因素主要有哪些来源
本文从DCS系统运行中出现的现场仪表设备故障、执行机构位置反馈故障、DCS系统故障、DCS硬件故障、DCS系统软件故障和运行人员操作使用不当造成故障这六种DCS系统故障发生部位和产生原因,把DCS系统故障判断与处理进行总结
介绍CAMS3000系统冗余和DCS系统冗余包含电源、控制器、通信、操作站和DCS系统I/O板卡,方便用户在DCS系统选用时正确配置DCS硬件冗余
笔者以福建福清核电厂一号机组DCS为例,分析核电厂生产工艺和安全等级、列、机组等属性确定DCS系统I/O分配原则,设计了针对核电厂DCS系统I/O分配方法
SIS系统和DCS系统处于生产装置的不同安全层级,DCS的联锁属于生产过程中经常使用的开关联锁或设备启动停止连锁,属于正常操作;SIS的联锁大多与人员及设备的安全联锁有关(尤其是停车联锁),属于SIL级别确定严格的故障及事故联锁。两者性质和配置都不相同
自动控制系统应急预案以GB/T29639-2013《生产经营单位生产安全事故应急预案编制导则》为依据,昌晖仪表分享ICS、EPKS、tricon控制系统应急预案编写要求和内容
监控系统的软件备份包括:组态软件、组态数据、组态生成的应用程序、I/0设备驱动、通信设置、数据库及历史数据、汉化品台等,昌晖仪表在本文介绍监控系统的软件备份的方法和步骤
DCS的可靠性很高,但在中仍然避免不了会出故障,昌晖仪表在本文和大家分享DCS故障判断思路和DCS故障处理相关知识
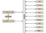
本文阐述CAMS3000现场总线控制系统构成和DCS系统特点,方便客户了解昌晖仪表CAMS3000工业控制系统
使用10年以上DCS系统建议对电路板进行检查,更换光电耦合器、铝电解电容器、继电器等电子零件,以保证器件和DCS系统可靠性和稳定性
监控软件的运行平台是计算机和操作系统,而其载体是硬盘。基础备份,主要是对计算机的CMOS参数设置、硬盘主引导记录及分区表、操作系统及设备驱动程序进行备份。
昌晖仪表分析监控系统数据受损的原因及监控系统备份的内容,浅谈监控系统备份的重要性
根据DL/T774-2001《火力发电厂分散控制系统运行检修导则》规定,昌晖仪表从存放要求、定期检查、使用前准备、使用时等四个方面对如何正确管理DCS备件做详细介绍
75t/h循环流化床锅炉DCS大概点数约为309,具体数据根据重庆工业自动化仪表研究所CAMS3000 DCS系统应用统计
重庆工业自动化仪表研究所CAMS3000系统电源为交流220V,DCS系统电源分别由UPS电源和工厂低压配电系统提供
用户根据现场统计的I/O点数确认CAMS3000系统现场控制站I/O板卡型号和I/O端子板型号,DCS系统现场控制站技术规范对CAMS3000系统进行柜内组装
CAMS3000系统现场控制站由DPU柜、CAMS3000端子柜和柜内电源组件、风扇组件、控制器组件和I/O端子板组件构成,DCS现场控制站有冗余、分散隔离、维护方便的特点
阐述重庆工业自动化仪表研究所CAMS3000系统现场控制站的组成、DCS现场控制站功能、现场控制站DCS控制软件
介绍现场总线定义、现场总线特点,分析现场总线控制系统FCS特点和现场总线技术给用户带来的好处