自动化仪表工程项目中仪表和其他专业的分工界限是否明确关系到各施工单位的工作量和施工成本,清晰的仪表和其他专业的分工界限更有利于各工种之间的工作协调和统筹。昌晖仪表在本文分享流量计、压力仪表、温度仪表、蒸汽伴热及夹套、气源、液面计、调节阀、仪表配电、仪表盘和电缆主径与其他专业分工界限。
1、安装流量计时仪表和其他专业的分工界限
自动化仪表工程项目中流量计安装涉及仪表专业和工艺专业,下面以图文方式对安装孔板、文丘里管、面积式流量计、容积式流量计、内藏孔板差压变送器时仪表专业和工艺专业各自施工范围做分工界限。
①孔板(法兰取压)

◆仪表专业负责:A孔板、B孔板法兰、20a法兰(二次侧)、22a和22b螺栓及螺母、23a垫片、23b孔板用环形垫片。
◆工艺管道专业负责:从孔板法兰到第一法兰20为止、25阀门、20法兰、23垫片(孔板用环形垫片除外)。注:使用螺纹型或法兰型阀门的场合到第一阀为止。
◆施工范围:第一法兰的二次侧以后由仪表专业施工,其他由工艺管道专业施工
②孔板(管道取压)

◆仪表专业负责:A孔板、20a法兰(二次侧)、22a螺栓及螺母、23a垫片、23b孔板用环形垫片。
◆工艺管道专业负责:从主管道到第一法兰20为止、25阀门、20法兰、10焊接型管箍、22螺栓及螺母、23垫片(孔板用环形垫片除外)、B孔板法兰。注:使用螺纹型或法兰型阀门的场合到第一阀为止。
◆施工范围:第一法兰的二次侧以后由仪表专业施工,其他由工艺管道专业施工。
③文丘里管

◆仪表专业负责:A文丘里管、20a法兰(二次侧)、22a螺栓及螺母、23a垫片。
◆工艺管道专业负责:从文丘里管到第一法兰20为止、25阀门、20法兰、22螺栓及螺母、23垫片。注:使用螺纹型或法兰型阀门的场合到第一阀为止。
◆施工范围:第一法兰的二次侧以后由仪表专业施工。
④面积式流量计

◆仪表专业负责:A仪表本体。
◆工艺管道专业负责:20法兰、22螺栓及螺母、23垫片、25阀门。
◆施工范围:由工艺管道专业施工。
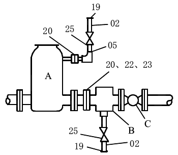
⑤容积式流量计(带温度补偿器)

◆仪表专业负责:A气体分离器、B过滤器、C流量计。
◆工艺管道专业负责:20法兰、22螺栓及螺母、23垫片、25阀门、19管帽、02短管、05弯头。
◆施工范围:由工艺管道专业施工。
⑥内藏孔板差压变送器

◆仪表专业负责:A仪表。
◆工艺管道专业负责:20法兰、22螺栓及螺母、23垫片、02短管。
◆施工范围:由工艺管道专业施工。
2、安装压力仪表时分工界限
自动化仪表工程项目中压力仪表安装涉及仪表专业和工艺专业,下面以图文方式对安装压力表、压力变送器时仪表专业和工艺专业各自施工范围做分工界限。
①压力表

◆仪表专业负责:A仪表、12a压力表接头脉动阻尼器。
◆工艺管道专业负责:02短管、04冷凝圈、10焊接型管箍、20法兰、22螺栓及螺母、23垫片、25阀门。
◆施工范围:由工艺管道专业施工(包括仪表安装),但在蒸汽伴热的场所,器蒸汽伴热由仪表专业施工。注:有脉动阻尼器、冷凝虹吸管、蒸汽伴热,应计入规格书中。
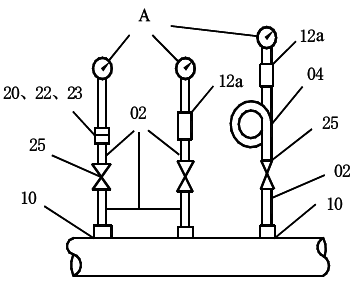
②压力表

◆仪表专业负责:A仪表、12a压力表接头脉动阻尼器。
◆工艺管道专业负责:01管子、02短管、05弯头、07三通、10焊接型管箍、25阀门。
◆施工范围:由工艺管道专业施工(包括仪表安装),但在蒸汽伴热由仪表专业施工。
③压力变送器(压力表除外)

◆仪表专业负责:20a法兰(二次侧)、22a螺栓及螺母、23a垫片。
◆工艺管道专业负责:从主管或设备到第一法兰20之间、20法兰、22螺栓及螺母、23垫片、25阀门、10焊接型管箍。注:使用螺纹型或法兰型阀门的场合到第一阀为止。
◆施工范围:第一法兰的二次侧以后由仪表专业施工,其他由工艺管道专业施工。

