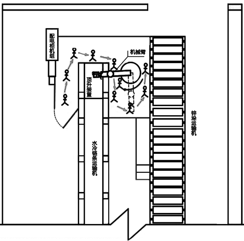
某冶炼厂熔铸工序307班锌锭码垛作业线机械臂主操手A在自动码锭机组未停机情况下,从未关闭的隔离栏安全门进入 自动码锭机作业区域,在机械臂作业半径内 进行场地卫生清扫,行走至码锭机取锭位置与机械臂区间时,因顶锭装置接收到水冷链条传输过来的锌锭,信号传输至机械臂,机械臂自动旋转取锭,瞬间将金某推倒在顶锭装置上,锌锭抓取夹具挤压在金某左部胸腔。

图 伤者A行至机械臂作业半径内
锌锭打包工B立即启动急停开关,并呼叫附近人员一起实施救援。熔铸工序307班班长C赶到现场后,组织人员拆卸机械臂地脚螺栓,用电动单梁吊吊起机械臂,于事故发生19分钟将伤者救出。120救护人员赶到现场实施抢救,后送往县第二人民医院经抢救无效死亡。
据相关报道,全世界三分之一的生产事故是机械安全事故。如若打开事故产生的潘多拉之盒,不难发现,机加工的安全事故原因,完全可以简化为:人员暴露 和设备失效。
然而在本案中,企业虽有明文规定“严禁在机械臂作业时进入作业区域空间”,“机械臂断电后,操作人员方可进入作业半径内”,但这也使得机械风险防护所需遵循的原则之一-隔离停止原则,仅仅只能依靠行政措施进行控制,实际现场安全防护设施不完善,防护栏安全门与机械臂未有效连联锁,操作人员就这么被暴露在危险中……
于是,我们不禁假设:
假设1:在安全防护门上加装安全门锁开关
安全门开关由相互独立的两部分组成:开关本体和开关的操动件。当安全防护门打开时,开关操动件被从开关本体中拉出,此时开关内的常闭触点会通过一个机械反弹装置断开。操动件一旦从本体中拉出,控制器立即切断动力源以停止防护栏内部件的运动。
那在以上事故中,如果在防护栏安全门上安装了安全门锁开关,那么只要金某打开防护栏安全门,机械臂就会断电停止动作。再辅以上锁挂牌的程序,就能够确保金某在进入防护栏后,机械臂始终处于断电状态,既符合了企业相关规定,也确保了自身的安全。
假设2:在机械臂作业半径内铺设安全地毯
安全地毯(垫)是一种压敏式安全保护装置,当一个设定的最小重量施加在安全地毯上时开关将会关闭,控制器随即发送一个停止信号给受保护的机器以停止其运动。可靠保护操作者不受各种潜在危险的伤害。
那在以上事故中,如果在机械臂作业半径范围(需保留一定的安全距离)内铺设安全地毯,那么一旦金某踏入危险区域,控制器便可使机械臂进入断电状态,保护人员安全。
生命没有假设,安全生产不可轻视
伴随着对长期重复性操作的熟悉、对潜在风险认知的不全面,工人们往往更容易放松警惕,由于疏忽或不规范的操作而造成的危险,其发生概率将会大大增加!
此时,加装安全联锁的必要性,也就不言而喻了。如上文所述,门锁、安全地毯(垫)或安全触边等检测装置,其信号经由安全继电器,并与机器设备运行信号进行联锁,可以确保人员侵入时被及时检测到,且机器设备不会启动。其中,安全继电器的作用就是保证检测信号能够确实地被传送。
使用安全继电器的机器设备控制系统架构图



